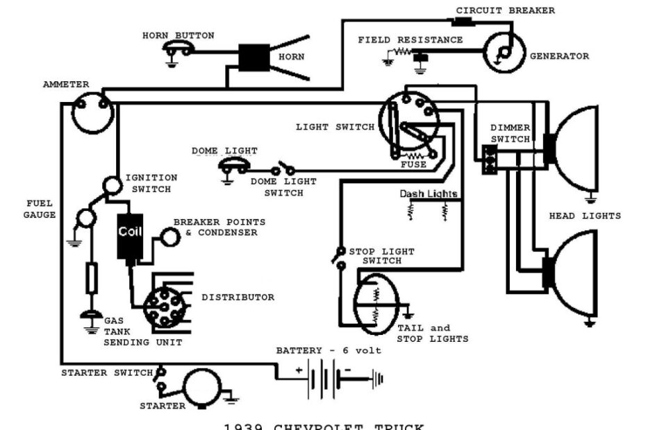
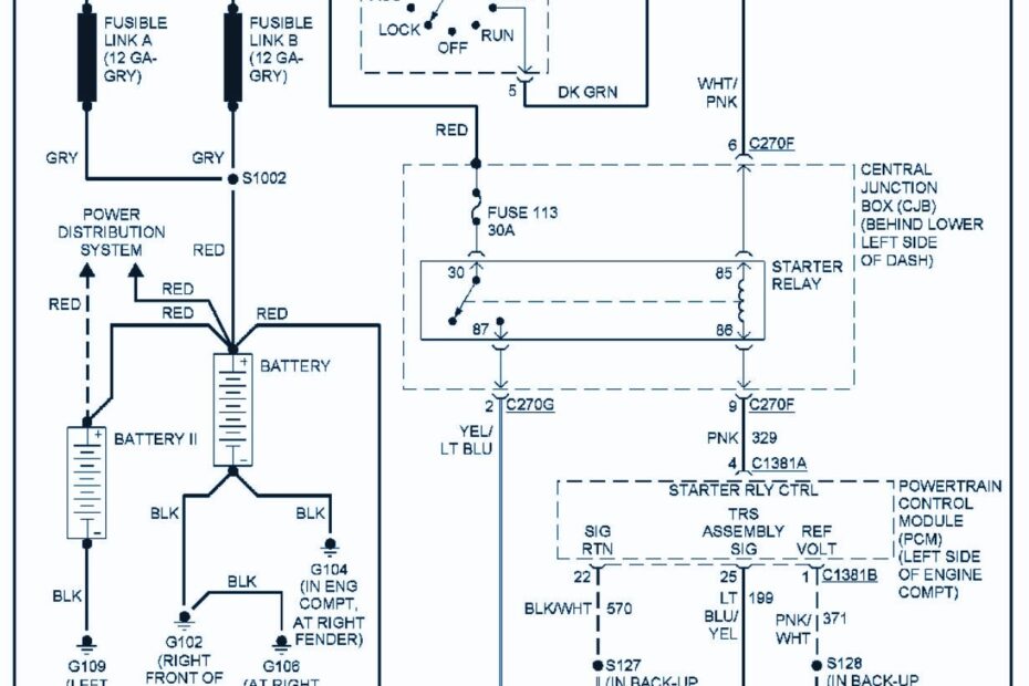
How To Get Vehicle Wiring Diagrams
How To Get Vehicle Wiring Diagrams – Understand Your Electrical System Better with a Accurate WiringDiagram How To Get Vehicle Wiring Diagrams When it comes to working on your vehicle’s electrical system, having access to… How To Get Vehicle Wiring Diagrams








