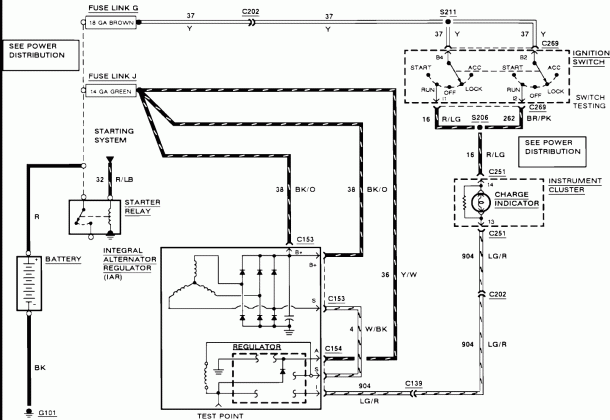
Wiring Diagram Ford F150
Wiring Diagram Ford F150 – Master Your Circuit Design Better with a Detailed WiringDiagram Wiring Diagram Ford F150 Ford F150 is a popular pickup truck known for its durability and performance on the road. When… Wiring Diagram Ford F150








