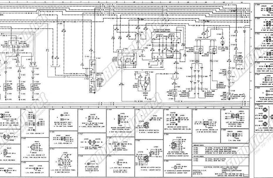
Camper Electrical Wiring Diagram
Camper Electrical Wiring Diagram – Understand Your Electrical System Better with a Detailed Wiring Diagram Camper Electrical Wiring Diagram When it comes to setting up the electrical system in your camper, having a proper wiring… Camper Electrical Wiring Diagram








