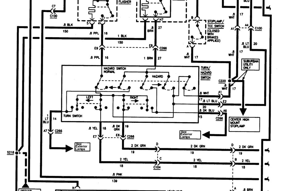
69 Camaro Wiring Diagram
69 Camaro Wiring Diagram – Understand Your Electrical System Better with a Clear 69 Camaro Wiring Diagram 69 Camaro Wiring Diagram When it comes to restoring a classic car like the 69 Camaro, having a… 69 Camaro Wiring Diagram







