Carmin Wiring Diagram
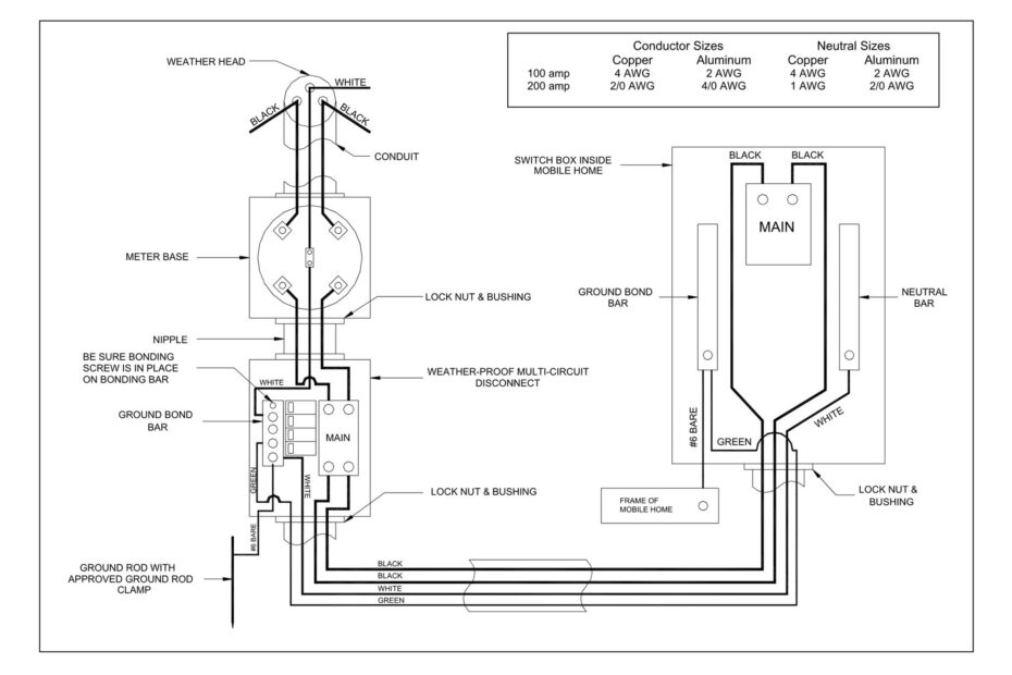
Carmin Wiring Diagram – Learn About Your Wiring Setup Better with a Clear Electrical Schematic Carmin Wiring Diagram Carmin wiring diagrams are essential tools for anyone working on electrical systems in cars. These diagrams provide… Carmin Wiring Diagram








