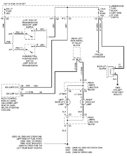
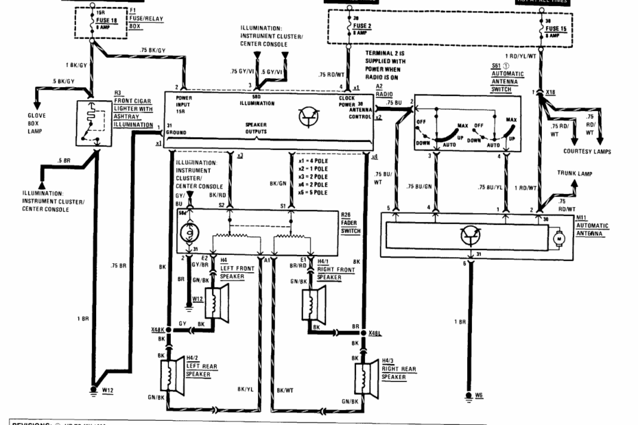
Electrical Wiring Installation Diagram
Electrical Wiring Installation Diagram – Master Your Circuit Design Better with a Clear Electrical Wiring Installation Diagram Electrical Wiring Installation Diagram When it comes to installing electrical wiring in a building, having a clear and… Electrical Wiring Installation Diagram








