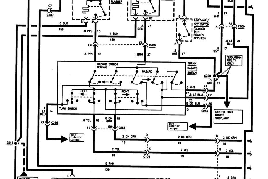
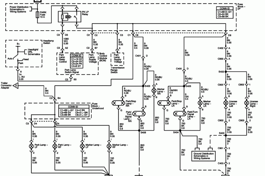
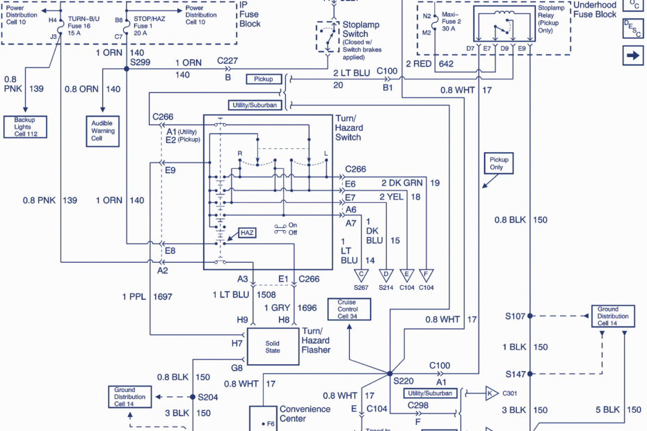
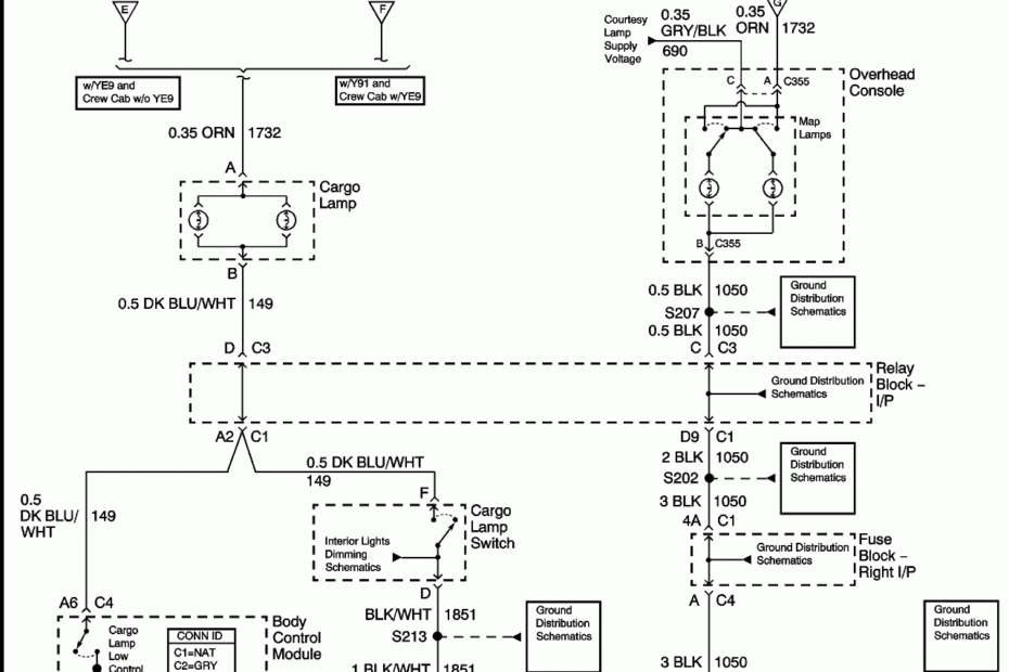
Gmc Wiring Diagrams Free
Gmc Wiring Diagrams Free – Learn About Your Electrical System Better with a Accurate Gmc Wiring Diagrams Free Gmc Wiring Diagrams Free When it comes to working on your GMC vehicle, having access to accurate… Gmc Wiring Diagrams Free








