Auto Wiring Diagrams Free
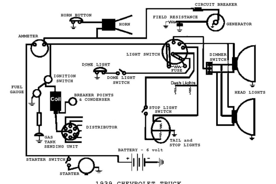
Auto Wiring Diagrams Free – Understand Your Wiring Setup Better with a Accurate Auto Wiring Diagrams Free Auto Wiring Diagrams Free When it comes to automotive repairs, having access to accurate wiring diagrams can make… Auto Wiring Diagrams Free








